机械设备行业
削减高次谐波
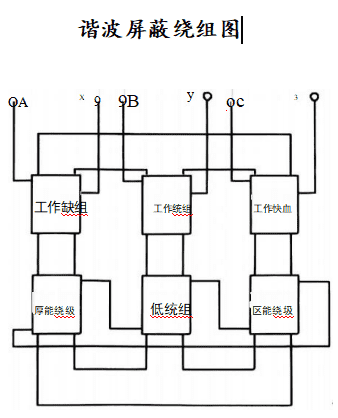
辰燧智能节电器采用“z”型谐波屏蔽绕组,平衡谐波安匝,抵消谐波磁通,有效抑制高次谐波传输,改善电能质量,降低设备损耗,延长使用寿命。

削减高次谐波

Reduce   high-order   hamonics


随着各种电子技术的广泛应用,配电系统中的非线性负载数量越来越多,容量也越来越大,谐波大量注入电网,使用电系统的电压、电流波形发生严重畸变。系统中的高次谐波会增加用电设备的损耗,导致效率降低,发热加剧,寿命缩短,还会使得各种表计产生较大误差。

辰燧配电系统智能节电器有一套特殊设计的“z”型谐波屏蔽绕组,使得绕组中的谐波安匝与工作绕组所感生的谐波安匝值保持平衡,迫使两耦合绕组所穿链的谐波磁通自行抵消,阻止谐波在供电系统 中传输。

联系方式
上海市徐汇区漕溪北路88号圣爱大厦1309室
快捷导航
免责声明:本站部分资讯、图片来源于网络及网友投稿,如有侵权请及时联系客服,我们将尽快处理!
联系电话:021-34249019
邮箱:chensui2025@163.com
微信号hh19921130205
支持 反馈 订阅 数据